вид  
23 Апреля 2026г, Четверг€ — 87.9733,  $ — 74.9995загрузить приложение Armtorg.News для Андроидзагрузить приложение Armtorg.News для iphone




Электропневматические клапаны ЭПК 300

ПОИСК

Электропневматические клапаны ЭПК 300 Электропневматические клапаны ЭПК 300

Электропневматические клапаны серии ЭПК 300 представляют собой модульный ряд клапанов, предназначенных для решения задач управления пневматическими приводами во взрывопожароопасных производствах.







Исполнение:


Структурными единицами ряда ЭПК 300 являются следующие элементы:

Задачи управления

Модульный блок

Состав модульного блока

Управление малорасходным приводом запорного клапана

ЭПК 300.100

ЭПК 300.01
АП 100

Управление приводом запорного клапана нормально-закрытым ЭПК 300

ЭПК 300.300

ЭПК 300.01
ПК 300

Управление приводом запорного клапана нормально-открытым ЭПК 300

ЭПК 300.301

ЭПК 300.01
ПК 301

Управление приводом регулирующего или запорно-регулирующего клапана нормально-закрытым
ЭПК 300

ЭПК 300.310

ЭПК 300.01
ПК 310
АП 300

Управление приводом регулирующего или запорно-регулирующего клапана нормально-открытым
ЭПК 300

ЭПК 300.311

ЭПК 300.01
ПК 311
АП 300

Управление приводом запорного клапана с фиксацией положения его штока при аварийном отключении пневмопитания нормально-закрытым ЭПК 300

ЭПК300.200

ЭПК 300.01
ПК 300
ОК 200

Фиксация приводов регулирующих или запорно-регулирующих клапанов при аварийном отключении (обрыве) пневмопитания, применяется как с ЭПК, так и с ЭПП и с ПП.

ПК 320

ПК 320


электропневмоклапан ЭПК 300.01;
пневмоклапаны ПК 300, ПК 301, ПК 310, ПК 311, ПК 320;
обратные клапаны ОК 200;
адаптерные платы АП 100, АП 300

Выбор типа модульного блока в зависимости от задачи управления


Технические параметры:

Наименование
параметра

Значение параметра

ЭПК 300.100

ЭПК 300.300

ЭПК 300.301

ЭПК 300.310

ЭПК 300.311

ЭПК 300.200

ПК 320

Рабочее давление, кгс/см2

0…10

0,3…10

0…10

0,3…10

0,3…10

Условный проход Ду, мм

1,5

6

6

6

6

Класс загрязненности
воздуха по ГОСТ 17433

1, 3

1, 3, 5

1, 3, 5

1, 3, 5

1, 3, 5

Максимальный расход при давлении 6 кгс/см2, м3/час

0,6

12

12

12

12

Диапазон утечек, см3/мин

0,3

0,6

0,6

0,6

0,6

Напряжение питания, В и потребляемая мощность, Вт (ВА), не более

А

=24 В ± 10% до 4 Вт
~24 В ± 10% до 4 Вт

В

=48 В ± 10% до 6 Вт
~48 В ± 10% до 6 Вт

C

=110 В ± 10% до 10 Вт
~110 В ± 10% до 15 Вт

D

=220 В ± 10% до 10 Вт
~220 В ± 10% до 15 Вт

Постоянная включения, %

100

Уровень взрывозащиты

1ExdIICT6

Уровень пылевлагозащиты

IP 65

Температура окружающей среды, °С

-60…+70

Относительная влажность воздуха при t=35°C, не более %

95

Масса, кг

1

1,3

1,5

1,4

0,5


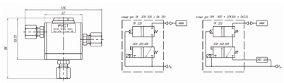
Назначение и состав блоков:

Блок ЭПК 300.100

состоит из модуля ЭПК 300.01 и адаптерной платы АП 100. Модуль ЭПК 300.01 представляет собой электропневматический клапан с прямым электромагнитным управлением, трехпортовый двухпозиционный – 3/2, нормально закрытый (НЗ) с ручным дублером. Адаптерная плата АП 100 представляет собой моноблок с двумя вводами для штуцеров G1/8”, четырьмя отверстиями для крепления с ЭПК 300.01 и кронштейном крепления на пневмоприводе. Входной пневмоввод обеспечивает модульное подключение редуктора давления РДФ 300.

Блок ЭПК 300.300, ЭПК 300.301

состоит из ЭПК 300.01 и ПК 300 (НЗ) или ПК 301 (НО). При этом соединение с ЭПК 300.01 и кронштейном крепления на клапан осуществляется через соответствующее отверстие в ПК с помощью винтов М5х30 и М6х55. Один из штуцерных вводов в ПК обеспечивает модульное подключение РДФ 300. Герметизация стыка между ЭПК и ПК осуществляется с помощью резиновых колец. При данной модульной сборке блоки используются для управления запорными клапанами

Блок ЭПК 300.310, ЭПК 300.311

Для управления регулирующими и запорно-регулирующими клапанами блоки ЭПК 300.310(НЗ), ЭПК 300.311(НО) применяются совмесно с адаптерной платой АП 300, предназначенной для разделения каналов пневмопитания Рвх и управляющего давления от пневматических или электропневматических позиционеров (ПП и ЭПП) и преобразователей Рэпп, т.к. в зоне малого управляющего давления ПК 310 (ПК 311) не срабатывает. Пневматические и крепежные соединения АП 300 обеспечивают как штуцерное подсоединение Рвх, так и модульное присоединение РДФ 300.

Блок ЭПК 300.200

Дополнительное введение обратного клапана ОК 200 в ЭПК 300.300 обеспечивает мгновенную остановку запорного клапана, запирая линию питания при аварийном отключении. При восстановлении питания запорный клапан начинает движение от уровня аварийной остановки. Также имеется возможность сброса запорного клапана в нулевое положение отключением электропитания. При необходимости ОК 200 обеспечивает модульное подключение РДФ 300.

Блок ПК 320

предназначен для остановки регулирующего или запорно-регулирующего клапана при аварийном отключении (обрыве) пневмопитания. При отключении Рвх перекрывается линия связи с пневматическим исполнительным механизмом, и привод останавливается в текущем положении, при возобновлении подачи пневмопитания Рвх линия связи с исполнительным механизмом восстанавливается и движение возобновляется из точки остановки.

Предыдущая статья Следующая статья


← вернуться в раздел ГОСТ 9544-93 Арматура трубопроводназапорна Нормы герметичности затворов
← вернуться в оглавление справочника

Последние зарегистрированные компании(Зарегистрировать компанию)

Лотки КЛАЙВ

Лотки КЛАЙВ

Россия, Московская область

АО «УралТехКомплектация»

АО «УралТехКомплектация»

Россия, Челябинская область

ООО ЗАВОД ПРОМЭНЕРГЕТИКА

ООО ЗАВОД "ПРОМЭНЕРГЕТИКА"

Россия, Челябинская область


Облако товаров
.Другое ....2103 Блоки предохранительных клапанов166 Вентили бронзовые161 Вентили стальные933 Вентили чугунные554 Вентили энергетические146 Задвижки нержавеющие373 Задвижки стальные2167 Задвижки стальные - ХЛ371 Задвижки чугунные1105 Задвижки энергетические87 Затворы стальные304 Затворы чугунные336 Испытательное оборудование для ТПА119 Клапана обратные970 Клапана отсечные61 Клапана предохранительные1127 Клапана регулирующие575 Клапана энергетические128 Компенсаторы сильфонные203 Конденсатоотводчики стальные63 Конденсатоотводчики чугунные70 Котельное оборудование220 Краны бронзовые149 Краны нержавеющие179 Краны стальные610 Краны стальные - ХЛ87 Краны чугунные149 Манометры88 Метизы433 Насосы247 Отводы1069 Отопительное оборудование96 Переключающие устройства46 Переходы441 Пожарная арматура48 Радиаторы33 Регулирующая арматура369 Ремонтное оборудование для ТПА53 Счетчики воды176 Термометры57 Тройники492 Трубы1157 Указатели уровня72 Уплотнительные материалы67 Фильтры, грязевики410 Фитинги206 Фланцы2414 Шаровые краны1251 Электроприводы261