Часовой пояс: UTC + 3 часа [ Летнее время ]




Начать новую тему Ответить на тему
 Страница 1 из 1  [ 1 сообщение ] 
Автор Сообщение
Непрочитанное сообщениеДобавлено: 02 окт 2019, 13:09 
Не в сети
Аватара пользователя

Зарегистрирован: 16 сен 2019, 16:17
Сообщения: 4
Благодарил (а): 0 раз.
Поблагодарили: 0 раз.
Заслуженная репутация: 0
 Ответить с цитатой Ответить на тему 
Добрый день.
Заранее прошу прощения если разместил тему не в том разделе.

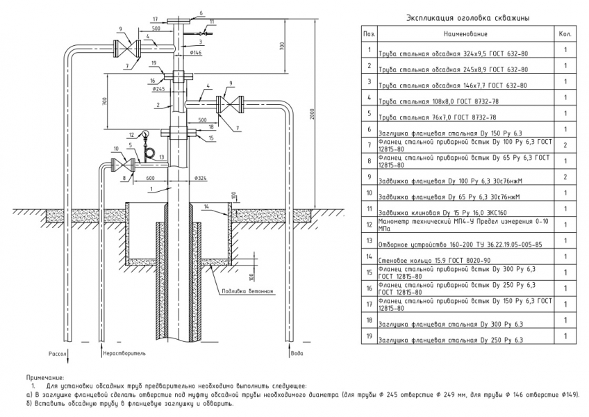
Подскажите пожалуйста, какие заводы изготавливают или могут собрать в единое изделие оголовок для скважины(фонтанную арматуру) на заказ согласно прилагаемым чертежам.
Или хотя бы кто производит воротниковые фланцы и Клиновые задвижки на Ду-300 Ру-63.
Есть ли такие предприятия в ЦФО?


Обращались в Благовещенский завод(БАЗ), "Армагус", Завод Гусар, ВАРК, как в крупные заводы, но получили ответ, что они такое не изготавливают.


Нужны производители воротниковых фланцев и Клиновых задвижек на Ду-300 Ру-63. / Чертеж оголовка под муфту.jpg
275.64 КБ, Просмотров: 6684
Чертеж оголовка под муфту.pdf [273.14 КБ]
Скачиваний: 479
Вернуться к началу
  Ответить с цитатой Ответить на тему  Профиль   Рейтинг: 0  
Показать сообщения за:  Поле сортировки  
Начать новую тему Ответить на тему  Страница 1 из 1  [ 1 сообщение ] 

Быстрый ответ
Вы не можете оставлять комментарии и ответы, пожалуйста ЗАРЕГИСТРИРУЙТЕСЬ для возможности полноценного доступа к форумам этой ветки

Часовой пояс: UTC + 3 часа [ Летнее время ]


Кто сейчас на конференции

Сейчас этот форум просматривают: нет зарегистрированных пользователей и гости: 1


Вы не можете начинать темы
Вы не можете отвечать на сообщения
Вы не можете редактировать свои сообщения
Вы не можете удалять свои сообщения
Вы не можете добавлять вложения

Перейти: 
cron
Powered by phpBB © 2000, 2002, 2005, 2007 phpBB Group [ Time : 2.240s | 33 Queries | GZIP : Off ]

@Mail.ru
Администрация портала не несёт ответственности за достоверность размещённой в сообщениях форума информации.